一、RTO热力焚烧炉概述
RTO又称蓄热式热力焚烧炉,是一种借助热能将废气直接燃烧的环保设备,可处理喷漆、烤漆、印刷、塑胶、化工、电泳、涂装、电子等几乎所有行业的废气。对于浓度在100-3500mg/m³范围内的废气,RTO具有其他净化技术无法企及的效果,此外高浓度的有机废气也可通过吸附浓缩后通入RTO直燃装置中!
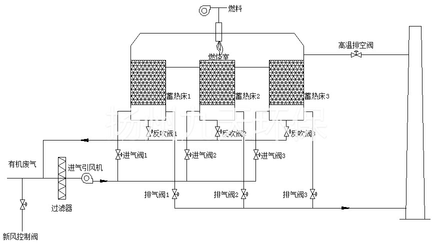
RTO蓄热式热力焚烧炉主体结构由燃烧室、陶瓷填料床和切换阀等组成。陶瓷填充床可使热能得到极大限度的回收,经热量监测后回收率达到了95%,所以在使用RTO处理工业有机废气(VOCs)时,需求方可节省大量的燃料消耗,降低废气净化成本,轻松过环评。

RTO结构图
二、RTO焚烧炉工作原理
RTO将有机废气加热到760℃以上,有机废气会发生热氧化反应生成无毒的CO2和H2O,从而达到净化废气的效果。
RTO在工作的过程中全程回收热量,热能回收率达到了95%以上,实现了废气净化和环保节能的双重目的,是处理中高浓度挥发性有机废气的极佳选择。
RTO蓄热式热力焚烧炉工作原理:对有机废气进行预处理操作后,将其通入炉体内,加热至一定温度(通常为730-780℃),使废气中的有机成分发生氧化还原反应,生成小分子无机物(如CO2、H2O),经风机、烟囱排入大气。氧化产生的高温气体流经陶瓷蓄热体,使陶瓷体升温开始“蓄热”,用于处理后续进入的有机废气,从而节省了大量的燃料。
RTO系统中设置了多个蓄热室,以保证每个蓄热室依次经历蓄热-放热-清扫等程序,周而复始,连续工作。蓄热室“放热”后应引入洁净空气对室内进行清扫,待清扫完成后方可进入“蓄热”程序,否则残留的废气分子随烟囱排入大气中,从而降低了处理效率。
RTO主体结构图
三、RTO热力燃烧技术特点
将有机废气流经蓄热陶瓷体,经加热后,温度迅速提升,在炉膛内温度可达到800℃,有机废气中的VOCs在此高温下直接分解成二氧化碳和水蒸气,形成无毒、无味的高温烟气。
混合气体流经温度稍低的蓄热陶瓷,大量热能即从烟气中转移至蓄热体,用来加热下一次循环的有机废气,高温烟气的自身温度大幅度下降,再经过热回收系统和其他介质发生热交换,烟气温度进一步降低,最后排至室外大气。
客户案例
四、RTO蓄热式燃烧适用范围
(1)适应行业范围:烘炉废气、化工电泳、涂装、喷漆、印刷、电子等行业的废气处理。
(2)适应废气浓度:500~10000mg/m³
华烯环保

漆渣水分离机:HX-800
湿式静电除尘设备
脉冲布袋除尘设备
烟气处理设备
双介质低温等离子
UV光解等离子一体机
洗涤塔废气处理设备
活性炭吸附净化装置


【手机扫码访问】